null
How to configure and connect PR Electronics  5333A Transmitter?

How to configure and connect PR Electronics 5333A Transmitter?

Posted by ShopTransmitter on 16th Jul 2025

How to Configure and Install PR Electronics 5333A Transmitter

Looking to improve the accuracy and reliability of your temperature measurement setup? The PR Electronics 5333A transmitter is a smart and versatile solution, ideal for converting RTD sensor signals into a standard 4–20 mA or 0–20 mA output. This output is perfectly suited for PLCs and other analog input devices commonly used in industrial automation.

At ShopTransmitter, we understand the importance of seamless configuration and reliable operation—so we have prepared a simple breakdown on how to install and set up the PR 5333A.

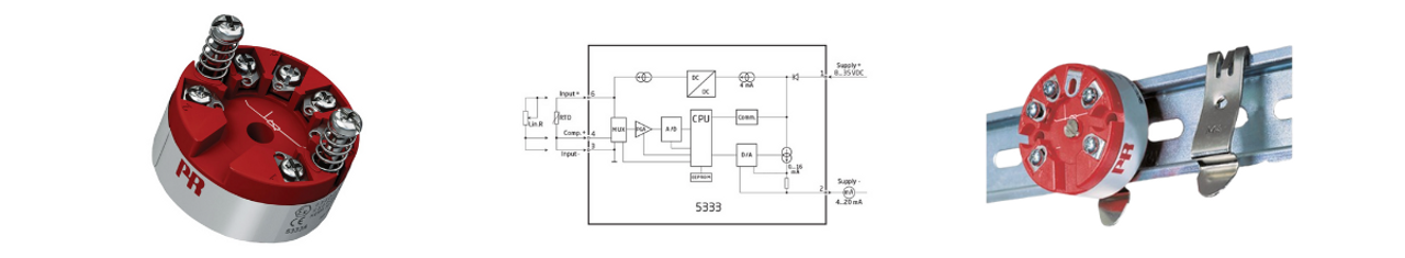
Key Features of the PR 5333A Transmitter

  • Compatible with RTD sensors
  • Converts temperature signals to 4–20 mA or 0–20 mA output
  • Mounts in a sensor head or on DIN rail
  • Fully configurable via PR LoopLink communication interface and Preset software
  • Real-time input/output monitoring

Configuration Steps

The device can be freely configured using the PR LoopLink communication interface and Preset software. Using the software, users can:  

  • Choose the appropriate temperature range
  • Select your RTD sensor type
  • Define the analog output range
  • Monitor input/output values live to verify functionality

This features allows you to check the operation of the transmitter and detect any possible problems. 


Installation Checklist

  1. Configuration – The PR Electronics 5333A transmitter is easily configured using the PR LoopLink interface and Preset software. 
  2. RTD Sensor Connection – Make sure your RTD sensor is properly wired to the transmitter terminals.
  3. Power Supply Connection – Connect a stable power supply, and verify voltage with a multimeter.
  4. Mounting – Install the device in a sensor head or on a DIN rail, depending on your setup.

If you suspect an issue

If any problems are suspected, the transmitter can be inspected using a multimeter:

  • Check the power supply voltage first to make sure there are no problems there .
  • Measure the RTD sensor resistance.
  • Confirm that the output current matches expected values for a given temperature.
  • Recheck your configuration in the Preset software.

If sensor resistance is abnormal, consider replacing the sensor. If the output is inconsistent, double-check software settings.

See the Process in Action

We've created a step-by-step video guide showing the full configuration and installation process:

If you have any additional questions, feel free to contact us.

You can find out more about the temperature transmitter in our blog post.